● Standard: IEC61009-1
● Type: AC, A
● Rated current: 6~40A
● Rated voltage: 400/415~
● Number of poles: 3P+N, 54mm width
● Rated Residual Operating Current (IAn): 10, 30, 100, 300mA
● Rated short-circuit breaking capacity: 10kA
● Tripping curve: B, C
● Ambient air temperature: -25...+40 ºC
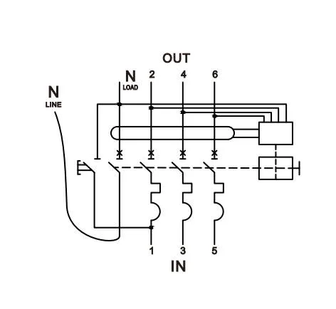
● Connection: From bottom
EKL37H-40 is a compact and versatile 3P+N electronic Residual Current Circuit Breaker with Overcurrent protection designed for optimal performance in commercial and industrial applications. With a space-saving 54mm width, 10kA breaking capacity, and multiple sensitivity options, this device offers comprehensive protection against short-circuits, overloads, and earth faults. The EKL37H-40 features bottom supply and top load terminals, making it ideal for chassis distribution board installations.
Space-Saving Design: Compact 3-module width solution for efficient use of space in 3-phase applications.
Easy Installation: Bottom supply and top load terminal configuration for quick and straightforward fitting in chassis distribution boards.
Versatile Protection: Combines residual current, short-circuit, and overload protection in one device.
High Breaking Capacity: 10kA breaking capacity suitable for a wide range of commercial and industrial applications.
Flexible Options: Available in various rated currents (6A to 40A) and sensitivities (10mA to 300mA) to meet diverse protection requirements.
Visual Status Indicator: CPI (Contact Position Indicator) window for quick and easy identification of contact status.
Multiple Curve Options: Available in both B and C tripping characteristics for tailored protection.
Reliable Performance: Engineered to meet stringent safety standards and provide consistent protection.
Commercial buildings and offices
Industrial facilities and workshops
Retail environments
Educational institutions
Healthcare facilities
Residential complexes with three-phase power systems
| Standard | IEC/EN61009-1 | ||
|
Protection |
Ground fault, Overcurrent and short circuit |
||
|
Type of trip |
Ground fault: Electronic |
||
|
Overload and short circuit: Thermo-magnetic |
|||
|
No. of poles |
3P+N, compact 3 modules 54mm width |
||
| Type | AC, A | ||
| Rated current In | 6,10,16,20,25,32,40A | ||
|
Rated sensitivity currents I△n |
10,30,100,300mA | ||
| Residual current off-time under I△n | ≤0.1s | ||
| Reted residual making and breaking capacity (I△m) | 500A(In≤50A) | ||
| Rated voltage Ue | 400/415V~ | ||
| Rated frequency | 50/60Hz | ||
| Rated breaking capacity | 10kA | ||
| Energy limiting class | 3 | ||
| Rated impulse withstand voltage (1.2/50) Uimp | 4,000V | ||
| Dielectric test voltage at ind.Freq. for 1min | 2kV | ||
|
Thermal release characteristic |
(1.13-1.45) x In |
||
| Magnetic release characteristic |
B:(3-5) x In, C:(5-10) x In |
||
| Electrical life | 4,000 Cycles | ||
| Mechanical life | 10,000 Cycles | ||
| Contact position indicator | Yes | ||
| Protection degree | IP20 | ||
| Ambient temperature | -25℃~+40℃, Max.95% humidity | ||
| Terminal connection type | Cable/Pin-type busbar/Fork-type busbar | ||
|
Max. terminal size for cable |
16mm2 | ||
| Max. tightening torque | 2.5N.m | ||
|
Installation |
Mounting on 35mm DIN rail |
||
| Connection |
From bottom |
||


